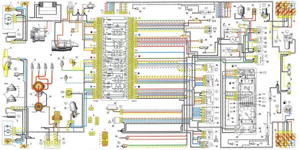
В статье рассмотрим электросхему автомобиля ВАЗ 21053 с карбюраторным двигателем, описав основные компоненты и их взаимосвязи. Понимание электросхемы важно для обслуживания и ремонта автомобиля, так как помогает быстро диагностировать неисправности и восстанавливать работоспособность системы. Эта информация будет полезна как опытным автолюбителям, так и новичкам, желающим лучше понять устройство своего автомобиля.
Электрооборудование карбюраторных и инжекторных ВАЗ 2104-21053
ВАЗ 2104, обладающий задним приводом и кузовом типа «универсал», производился с 1982 по 2012 год. На протяжении всего времени выпуска модель претерпела множество улучшений: обновлялось электрооборудование, внедрялась система впрыска топлива, устанавливалась пятиступенчатая коробка передач и полуспортивные передние сиденья. В версии ВАЗ 21043 была добавлена система очистки и подогрева заднего стекла. Электросистема отдельных компонентов автомобиля отличается своей простотой.
Эксперты отмечают, что электросхема ВАЗ 21053 с карбюраторным двигателем представляет собой важный элемент, обеспечивающий надежную работу автомобиля. Она включает в себя основные компоненты, такие как аккумулятор, генератор, стартер и различные датчики, которые взаимодействуют между собой для обеспечения стабильного функционирования системы. Специалисты подчеркивают, что правильное понимание схемы позволяет не только эффективно диагностировать неисправности, но и проводить профилактическое обслуживание. Важно отметить, что карбюраторная система требует особого внимания к настройкам, поскольку от этого зависит не только экономия топлива, но и общая производительность двигателя. В целом, знание электросхемы способствует более глубокому пониманию работы автомобиля и позволяет владельцам самостоятельно решать многие проблемы, что особенно актуально для владельцев старых моделей.
Совокупные схемы электроснабжения ВАЗ 2104 — 21053
Все электрические системы автомобиля ВАЗ 2104 подключены по однопроводной схеме. Основными источниками электроэнергии являются аккумулятор и генератор. Положительный вывод этих источников соединён с электрическими устройствами, а отрицательный подключается к кузову (массе).
Электрическое оборудование ВАЗ 2104 можно разделить на три категории:
- Основные компоненты (аккумулятор, генератор, система зажигания, стартер);
- Вспомогательные устройства;
- Сигнальные системы.
Когда двигатель выключен, всё электрооборудование, включая стартер, получает питание от аккумулятора. После запуска двигателя стартером генератор начинает выполнять функции источника электроэнергии, одновременно подзаряжая аккумулятор. Система зажигания генерирует искру для воспламенения топливовоздушной смеси, поступающей в двигатель. Светозвуковая сигнализация отвечает за внешнее освещение, подсветку салона, активацию габаритов и подачу звукового сигнала. Коммутация электрических цепей осуществляется через замок зажигания, который включает электрический контактный узел и механическое противоугонное устройство.
На ВАЗ 2104 используется аккумулятор 6СТ-55П или его аналог. В качестве источника переменного тока применяется синхронный генератор 37.3701 (или Г-222). Это трёхфазный генератор с электромагнитным возбуждением и встроенным выпрямительным блоком на кремниевых диодах. Напряжение, получаемое с этих диодов, питает обмотку ротора и подаётся на контрольную лампу заряда аккумулятора. На моделях с генератором 2105–3701010 эта лампа не используется, а уровень заряда аккумулятора контролируется с помощью вольтметра. Генератор устанавливается на кронштейнах в правой (по ходу движения) части моторного отсека. Ротор генератора приводится в движение шкивом коленчатого вала. Стартер 35.3708 закреплён к картеру сцепления с правой стороны двигателя и защищён теплоизоляционным щитком от выхлопной трубы, а его включение осуществляется с помощью электромагнитного реле дистанционного управления.
На ВАЗ 2104 применяется контактная система зажигания, а в автомобилях, выпущенных после 1987 года, используется бесконтактная система. Контактная система включает следующие элементы:
- Распределитель-прерыватель, который размыкает цепь катушки зажигания с низким напряжением и распределяет высоковольтные импульсы по свечам зажигания;
- Катушка зажигания, преобразующая низковольтный ток в высоковольтный;
- Свечи зажигания;
- Высоковольтные провода;
- Выключатель зажигания.
Бесконтактная система состоит из:
- Датчика-распределителя, который подаёт управляющие импульсы низкого напряжения на коммутатор и распределяет высоковольтные импульсы по свечам зажигания;
- Коммутатора, который прерывает ток в цепи низкого напряжения катушки зажигания в соответствии с сигналами датчика-распределителя;
- Катушки зажигания;
- Свечей зажигания;
- Высоковольтных проводов.
Электрический ток постоянно подаётся в следующие контуры:
- Звуковых сигналов;
- Стоп-сигналов;
- Прикуривателя;
- Освещения салона;
- Розетки для переносной лампы;
- Аварийной световой сигнализации.
Для защиты электроприборов от перепадов напряжения и их коммутации в специальной нише под капотом установлен монтажный блок с предохранителями и реле, назначение которых указано на крышке блока. Штатный блок можно снять, заменить плату или восстановить токопроводящие дорожки.
На приборной панели ВАЗ 2104 расположены кнопки для включения:
- Внешних осветительных приборов;
- Противотуманных фар;
- Обогрева заднего стекла;
- Отопления салона.
Кнопка световой сигнализации находится на защитном кожухе рулевой колонки, а под колонкой расположены переключатели для ближнего и дальнего света, поворотников, дворников и омывателя лобового стекла.
| Элемент схемы | Описание | Функция |
|---|---|---|
| Аккумуляторная батарея (АКБ) | Источник постоянного тока 12В | Обеспечивает запуск двигателя и питание электрооборудования при неработающем двигателе. |
| Генератор | Источник переменного тока, преобразующий механическую энергию в электрическую | Заряжает АКБ и питает электрооборудование при работающем двигателе. |
| Реле-регулятор | Устройство, поддерживающее стабильное напряжение в бортовой сети | Предотвращает перезаряд АКБ и перепады напряжения. |
| Замок зажигания | Многопозиционный переключатель | Включает/выключает зажигание, стартер, подачу питания на различные цепи. |
| Стартер | Электродвигатель постоянного тока | Запускает двигатель, вращая коленчатый вал. |
| Катушка зажигания | Трансформатор, повышающий напряжение до нескольких десятков тысяч вольт | Создает высоковольтный импульс для искрообразования. |
| Распределитель зажигания (трамблер) | Механизм, распределяющий высоковольтные импульсы по свечам зажигания | Обеспечивает подачу искры в нужный цилиндр в нужный момент. |
| Свечи зажигания | Устройства, создающие искру для воспламенения топливовоздушной смеси | Инициируют сгорание топлива в цилиндрах двигателя. |
| Коммутатор | Электронный блок, управляющий работой катушки зажигания | Обеспечивает точное формирование импульсов для катушки зажигания. |
| Датчик Холла (в трамблере) | Датчик положения коленчатого вала | Передает информацию о положении коленчатого вала на коммутатор. |
| Карбюратор | Устройство для приготовления топливовоздушной смеси | Дозирует подачу топлива и воздуха в двигатель. |
| Электромагнитный клапан холостого хода | Управляет подачей топлива на холостом ходу | Обеспечивает стабильную работу двигателя на холостом ходу. |
| Датчик уровня топлива | Измеряет количество топлива в баке | Отображает уровень топлива на приборной панели. |
| Топливный насос | Перекачивает топливо из бака в карбюратор | Обеспечивает подачу топлива к двигателю. |
| Предохранители | Защитные элементы, разрывающие цепь при перегрузке | Предотвращают повреждение электрооборудования при коротком замыкании или перегрузке. |
| Реле | Электромагнитные переключатели | Используются для коммутации сильноточных цепей с помощью слаботочных сигналов. |
| Фары | Осветительные приборы | Обеспечивают освещение дороги в темное время суток. |
| Задние фонари | Осветительные приборы | Обеспечивают видимость автомобиля сзади. |
| Указатели поворота | Световые сигналы | Информируют других участников движения о намерении повернуть. |
| Стоп-сигналы | Световые сигналы | Информируют других участников движения о торможении. |
| Звуковой сигнал (клаксон) | Устройство для подачи звукового сигнала | Используется для предупреждения других участников движения. |
| Приборная панель | Комплекс приборов и индикаторов | Отображает информацию о работе двигателя и других систем автомобиля. |
| Датчик давления масла | Измеряет давление масла в двигателе | Предупреждает о низком давлении масла. |
| Датчик температуры охлаждающей жидкости | Измеряет температуру охлаждающей жидкости | Предупреждает о перегреве двигателя. |
| Вентилятор охлаждения радиатора | Электродвигатель с лопастями | Охлаждает радиатор двигателя. |
| Электродвигатель стеклоочистителя | Приводит в движение щетки стеклоочистителя | Очищает лобовое стекло от осадков. |
| Обогрев заднего стекла | Нагревательный элемент | Предотвращает запотевание и обледенение заднего стекла. |
Интересные факты
Вот несколько интересных фактов о электросхеме ВАЗ 21053 с карбюратором:
-
Простота и надежность: Электросхема ВАЗ 21053 была разработана с акцентом на простоту и надежность. Это позволило автомобилю быть доступным для широкого круга потребителей и легко обслуживаемым. Многие владельцы могут самостоятельно диагностировать и устранять незначительные неисправности, что делает автомобиль популярным среди автолюбителей.
-
Система зажигания: ВАЗ 21053 использует контактную систему зажигания, которая была распространена в автомобилях своего времени. Эта система требует регулярного обслуживания, включая замену контактных групп и регулировку зазоров. Однако, несмотря на свою простоту, она обеспечивает стабильную работу двигателя и хорошую производительность.
-
Электрическая схема: Электросхема автомобиля включает в себя множество компонентов, таких как генератор, стартер, реле, предохранители и различные датчики. Например, в схеме предусмотрен датчик температуры охлаждающей жидкости, который помогает предотвратить перегрев двигателя. Это делает систему управления двигателем более эффективной и безопасной, что особенно важно для автомобилей, эксплуатируемых в сложных условиях.
Эти факты подчеркивают как технические особенности, так и практическую значимость электросхемы ВАЗ 21053.
Схема электрооборудования ВАЗ 21043 -21053 и 21041i (инжектор)
Модели ВАЗ 21043 и 21041i (иногда ошибочно называемая 21047) имеют одинаковые схемы электроснабжения. Все электрические системы этих автомобилей аналогичны тем, что используются в ВАЗ 2107.
Экспортные версии ВАЗ 2104 и ВАЗ 21043 дополнительно оснащены очистителем и обогревом заднего стекла. С 1994 года такая конфигурация стала стандартной для всех производимых моделей «четвёрок». После появления инжекторных версий схема была немного изменена. Это также связано с внедрением пятиступенчатой коробки передач, электрооборудования и интерьера от ВАЗ 2107, а также электронных блоков, управляющих работой двигателя.
Схема электрооборудования ВАЗ 2104 (карбюратор)
К характерным чертам электрооборудования автомобилей ВАЗ 2104, выпущенных в первые годы, можно отнести:
- генератор Г-222;
- десятиконтактный переключатель аварийной сигнализации;
- пятиконтактное реле для указателей поворотов и аварийной сигнализации;
- датчик верхней (мёртвой) точки первого цилиндра;
- диагностическую колодку;
- индикатор обогрева заднего стекла;
- двухпозиционный переключатель внешнего освещения и трёхпозиционный переключатель света, расположенный под рулевой стойкой;
- отсутствие контрольной лампы для воздушной заслонки карбюратора.
Электропроводка подкапотного пространства
В стандартной комплектации ВАЗ 2104 практически идентичен модели ВАЗ 2105. Изменения затронули лишь несколько аспектов:
- приборную панель;
- задние блоки габаритных огней и стоп-сигналов;
- систему подачи топлива в инжекторных версиях автомобиля.
Особенности проводки под капотом инжекторных автомобилей представлены на схемах электроснабжения для ВАЗ 2104.
Коммутация в салоне ВАЗ 2104
В сравнении с базовыми схемами автомобилей ВАЗ 2105 и 2107, электрооборудование моделей ВАЗ 2104 и 21043 было дополнено следующими элементами:
- Очистителем заднего стекла, который активируется с помощью кнопки на приборной панели;
- Плафоном для освещения задней части кузова.
Очиститель заднего стекла включает в себя моторедуктор, рычаг и щётку. Моторедуктор, как и электродвигатель омывателя лобового стекла, может быть разобран для обслуживания. Защита электрической цепи очистителя и омывателя осуществляется предохранителем №1, в то время как цепь плафона защищена предохранителем №11. Электрическое питание для подсветки, обогревателя и очистителя заднего стекла подводится через жгут проводов.
Замена электропроводки ВАЗ 2104
При возникновении проблем с подачей электроэнергии на оборудование, в первую очередь необходимо проверить целостность электрической цепи. Для этого следует выполнить следующие шаги:
- Обесточить участок, который подлежит проверке, отключив минусовую клемму аккумулятора или соответствующий предохранитель.
- Подключить щупы мультиметра к концам проблемного участка цепи, а один из щупов — к «массе».
- Если на дисплее мультиметра не отображаются никакие значения, это указывает на наличие разрыва в цепи.
- В таком случае проводка подлежит замене на новую.
Подбор проводов и замена проводки должны осуществляться в соответствии со схемой электропитания ВАЗ 2104. При этом можно использовать как оригинальные компоненты, так и детали от других моделей с аналогичными характеристиками. Для замены проводки необходимо разобрать переднюю часть салона. Если провода недостаточной длины, их следует нарастить, а соединения аккуратно спаять и изолировать. Полная замена электропроводки ВАЗ 2104 своими силами может оказаться сложной задачей. В таких случаях рекомендуется обратиться в автосервис для профессиональной помощи.
Видео: замена проводки, предохранителей и реле классических моделей ВАЗ
Для замены проводов необходимо разобрать переднюю часть салона. Если провода имеют недостаточную длину, их удлиняют, а соединения склеиваются и изолируются.

Видео: замена электропроводки в салоне и под капотом
Заменить электропроводку на ВАЗ 2104 самостоятельно практически невозможно. В случае необходимости лучше обратиться за помощью в автосервис.
https://youtube.com/watch?v=g6eXYa5Y_D8
Основные неисправности электрооборудования ВАЗ 2104
К основным проблемам электропроводки относятся короткое замыкание и обрыв проводов. В случае короткого замыкания срабатывают предохранители, выходят из строя реле и различные устройства. В некоторых ситуациях это может привести к возгоранию. При обрыве провода прекращает функционировать оборудование, к которому он был подключён.
Монтажный блок
Все электрические устройства подключаются через предохранители, которые находятся в монтажном блоке и защищают оборудование от короткого замыкания. На автомобиле ВАЗ 2104 используются монтажные блоки, произведенные в России или Словении. Словенские блоки не подлежат разборке и ремонту.
Таблица: предохранители в монтажном блоке ВАЗ 2104
| Номинальный ток предохранителя | Оборудование, защищаемое цепями |
| 1 (8А) | Задние фонари заднего хода; Электродвигатель обогрева; Индикатор, реле обогрева стекла задней двери. |
| 2 (8А) | Электродвигатели стеклоочистителей и омывателей лобового стекла; Электродвигатели очистителей и омывателей фар; Реле для очистки лобового стекла. Реле для очистителей и омывателей фар (контакты). |
| 3 (8А) | Резервный. |
| 4 (8А) | Резервный. |
| 5 (16А) | Элемент обогрева и реле активации обогрева стекла задней двери. |
| 6 (8А) | Прикуриватель; Розетка для переносной лампы; Часы; Фонари сигнализации открытых передних дверей. |
| 7 (16А) | Звуковые сигналы и реле активации сигналов; Электродвигатель вентилятора системы охлаждения двигателя и реле активации электродвигателя (контакты). |
| 8 (8А) | Выключатель и реле-прерыватель указателей поворота в режиме аварийной сигнализации. |
| 9 (8А) | Регулятор напряжения генератора (для автомобилей с генератором ГB222). |
| 10 (8А) | Указатели поворота при активации и соответствующая контрольная лампа; Реле активации электродвигателя вентилятора (обмотка); Контрольные приборы; Индикатор заряда аккумулятора; Индикаторы резерва топлива, давления масла, стояночного тормоза и уровня тормозной жидкости; Реле-прерыватель индикатора стояночного тормоза; Система управления электромагнитным клапаном карбюратора. |
| 11 (8А) | Задние фонари стоп-сигнала; Плафон освещения салона. |
| 12 (8А) | Правая фара (дальний свет); Обмотка реле активации очистителей фар (при включённом дальнем свете). |
| 13 (8А) | Левая фара (дальний свет); Индикатор активации дальнего света фар. |
| 14 (8А) | Левая фара (габаритный свет); Правый задний фонарь (габаритный свет); Фонари освещения номерного знака; Лампа под капотом; Индикатор активации габаритного света. |
| 15 (8А) | Правая фара (габаритный свет 2105); Левый задний фонарь (габаритный свет); Подсветка прикуривателя; Подсветка приборов; Подсветка вещевого ящика. |
| 16 (8А) | Правая фара (ближний свет); Обмотка реле активации очистителей фар (при включённом ближнем свете). |
| 17 (8А) | Левая фара (ближний свет 2107). |
Соединения монтажного блока ВАЗ 2104
В монтажном блоке, помимо предохранителей, находятся шесть реле.
На представленном рисунке:
- Цифры под буквой А указывают на номер штекера в колодках монтажного блока;
- Цифры рядом с буквой Ш обозначают номер колодки и номер штекера;
- Штекеры колодок, не имеющие цветной маркировки, отмечены коричневым цветом.
Видео: ремонт блока предохранителей классических моделей ВАЗ
При замене предохранителей и ремонте монтажного блока следует выполнить следующие действия:
- Отключите отрицательную клемму аккумулятора, убедившись, что зажигание выключено;
- При замене предохранителя обязательно выясните причину его сгорания;
- Не применяйте предохранители с повышенным номиналом, чтобы избежать повреждения соответствующих дорожек на плате.
https://youtube.com/watch?v=VY98IHZ5VnE
Видео: восстановление дорожек монтажного блока ВАЗ 2105

Подключение ближнего, дальнего и противотуманного света
Схема подключения фар и противотуманного освещения в задних фонарях модели ВАЗ 2104 схожа с аналогичными схемами для автомобилей ВАЗ 2105 и ВАЗ 2107.
Система подачи топлива
Система распределённого впрыска, используемая в инжекторных автомобилях ВАЗ 2104, обеспечивает подачу топлива в каждый цилиндр через отдельную форсунку. Данная система сочетает в себе подсистемы питания и зажигания, которые управляются контроллером «Январь-5.1.3».
Контроллер получает данные о работе двигателя, выявляет все возможные неисправности и, при необходимости, активирует сигнал Check Engine. Сам контроллер установлен на кронштейне в салоне, за вещевым ящиком.
Переключатели, расположенные на рулевой колонке
Переключатели поворотников расположены под рулевой колонкой, в то время как кнопка для включения аварийной сигнализации находится на самой колонке. Частота мигания поворотников составляет 90±30 раз в минуту и обеспечивается реле аварийной сигнализации при напряжении от 10,8 до 15,0 В. Если один из поворотников выходит из строя, частота мигания другого поворотника и контрольной лампы удваивается.
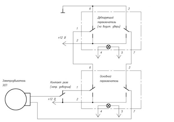
Электрические стеклоподъёмники
Некоторые владельцы автомобилей предпочитают устанавливать электрические стеклоподъёмники на свои модели ВАЗ 2104.
Процесс установки таких стеклоподъёмников на ВАЗ 2104 зависит от размеров и конструкции окон передних дверей. В отличие от других классических моделей ВАЗ, в передних дверях четвёрки (так же, как и у ВАЗ 2105 и 2107) отсутствуют поворотные форточки. Полностью опущенные передние стекла занимают больше места внутри дверного корпуса.
Видео: монтаж на передние двери ВАЗ 2107 стеклоподъёмников «Форвард»
При выборе электрических стеклоподъемников важно учесть наличие достаточного пространства для установки электромотора и привода механизма.

Видео: установка на ВАЗ 2107 стеклоподъёмников «Гранат»
Таким образом, для неопытного владельца автомобиля ВАЗ 2104 самостоятельный ремонт электрооборудования чаще всего сводится к замене предохранителей, реле и сигнальных ламп, а также к поиску повреждений в электропроводке. С учетом наличия схем подключения электрических устройств, выполнить эти задачи достаточно легко.
https://youtube.com/watch?v=a1Yto0Eqprw
Система зажигания ВАЗ 21053
Система зажигания представляет собой ключевой элемент, обеспечивающий запуск двигателя и его стабильную работу. Она отвечает за создание искры в цилиндрах двигателя, что позволяет воспламенять топливно-воздушную смесь. В данной модели автомобиля используется контактная система зажигания, которая включает в себя несколько основных компонентов.
Первым важным элементом является катушка зажигания, которая преобразует низкое напряжение бортовой сети (12 В) в высокое напряжение, необходимое для создания искры. ВАЗ 21053 оснащен одной катушкой, которая подает высокое напряжение на распределитель зажигания.
Следующий компонент — распределитель зажигания. Он распределяет высокое напряжение от катушки к свечам зажигания. В распределителе находится ротор, который вращается вместе с коленчатым валом и замыкает электрическую цепь, направляя ток на нужную свечу в зависимости от положения поршня в цилиндре.
Свечи зажигания являются завершающим элементом системы зажигания. Они устанавливаются в головке блока цилиндров и создают искру, которая воспламеняет топливно-воздушную смесь. Важно следить за состоянием свечей, так как их износ или загрязнение могут привести к проблемам с запуском и работой двигателя.
Система зажигания также включает в себя проводку, которая соединяет все компоненты между собой. Проводка должна быть в хорошем состоянии, без повреждений и коррозии, чтобы обеспечить надежную передачу электрического сигнала.
Кроме того, в системе зажигания предусмотрен коммутатор, который управляет работой катушки зажигания. Он отвечает за создание искры в нужный момент, что позволяет оптимизировать работу двигателя и снизить расход топлива.
Для обеспечения надежной работы системы зажигания необходимо регулярно проводить ее диагностику и обслуживание. Это включает в себя проверку состояния катушки, распределителя, свечей зажигания и проводки. При необходимости следует заменять изношенные или поврежденные элементы, чтобы избежать проблем с запуском и работой двигателя.
Таким образом, система зажигания является важным элементом, от которого зависит не только запуск двигателя, но и его эффективность и экономичность. Правильное обслуживание и диагностика этой системы помогут обеспечить долгую и надежную эксплуатацию автомобиля.
Вопрос-ответ
Как правильно читать электросхему ВАЗ 21053?
Для правильного чтения электросхемы ВАЗ 21053 необходимо ознакомиться с обозначениями, используемыми на схеме. Обычно они включают в себя символы для различных электрических компонентов, таких как резисторы, конденсаторы и переключатели. Также важно понимать, как соединены элементы между собой, что поможет в диагностике и ремонте.
Какие основные проблемы могут возникнуть с электросхемой карбюраторной версии ВАЗ 21053?
Основные проблемы, которые могут возникнуть с электросхемой ВАЗ 21053, включают короткие замыкания, обрывы проводов и неисправности в работе датчиков. Эти неисправности могут привести к неправильной работе двигателя, проблемам с запуском или нестабильной работе системы зажигания.
Как проверить работоспособность электрической системы ВАЗ 21053?
Для проверки работоспособности электрической системы ВАЗ 21053 необходимо использовать мультиметр для измерения напряжения и сопротивления на различных участках схемы. Также стоит проверить состояние предохранителей и соединений, а при необходимости провести диагностику датчиков и реле, чтобы убедиться в их исправности.
Советы
СОВЕТ №1
Перед началом работы с электросхемой обязательно ознакомьтесь с техническим паспортом вашего автомобиля. Это поможет вам лучше понять расположение компонентов и их назначение, что значительно упростит процесс ремонта или диагностики.
СОВЕТ №2
Используйте качественные инструменты и материалы при работе с электросистемой. Это не только повысит эффективность ремонта, но и снизит риск повреждения проводки или других элементов системы.
СОВЕТ №3
При изучении электросхемы обращайте внимание на цветовую кодировку проводов. Это поможет вам быстрее ориентироваться в системе и избежать ошибок при подключении или замене компонентов.
СОВЕТ №4
Не забывайте о безопасности! Перед началом работы отключите аккумулятор, чтобы избежать короткого замыкания или поражения электрическим током. Также рекомендуется использовать защитные перчатки и очки.








